VOCs捕集效率的测定方法(Protocol For Determination of Volatile Organic Compounds (VOCs) Capture Efficiency)
一
概述与适用范围
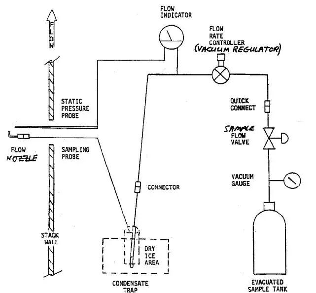
1.1 原则 本方法所用的原理基本源于气-液质量守恒定律。顾名思义,该方法涉及测定液相挥发性有机物(VOCs)挥发量的同时,测定传送到空气污染控制设备的气相VOCs收集量。VOCs收集效率是基于SCAQMD的规定条款,并且与污染控制装置的去除效率无关。 对于液相,VOCs投用速率是根据VOCs和挥发性碳(volatile carbon)的实验室测量方法计算;对于气相,是按照SCAQMD Method 25.1从捕集装置入口取多个气体样品来测定。VOCs浓度是以碳计的总气态非甲烷有机化合物(Total Gaseous Non-Methane Organic Compounds,TGNMOC)的实验室分析方法来确定。VOCs收集速率是基于以碳计的TGNMOC,挥发性碳与VOCs的液相比以及已知控制装置入口流速来计算。 本方法并不依赖于从MSDS获得的VOCs信息,仅是提供一种用于确定VOCs与挥发性碳比率(VOC to carbon ratios)的分析方法。为了提高精度和准确度,本文还提出了对现有方法的附加要求。 1.2 适用范围 本协议符合美国EPA《收集效率核定技术指南》文件中规定的采样次数要求和其他所有要求。本协议也可用于EPA指南替代协议部分允许的单独采样。应EPA要求,有效的收集效率测试必须包含至少三次的采样。 本协议主要用于喷涂、印刷和树脂生产,但也可应用于使用含VOCs液体或固体材料,其VOCs可能成为逸散性排放物的场合。这些场合通常会安装敞口罩或其他收集装置,用于将VOCs排放物传送到污染治理设备,例如后燃室/焚烧炉或炭吸附器。为简单起见,本协议中所说的含VOCs材料主要是指涂料。 该协议旨在提供准确且可再现的收集效率确定方法。鉴于设施类型、尺寸、操作要求以及其他参数的变化,使得其很有必要根据每个排放源的具体情况来评估测试。只有经执行官批准,才可以采用特殊情况下的替代程序。作为该协议的替代方案或在不能应用本协议的情况下(参见1.4节),必须使用参考EPA Method 204-204F全部附件内容的EPA方法。 1.3 术语与定义 以下是本协议中使用的术语和定义列表: 收集效率(Capture Efficiency):收集并输送到污染治理装置中的VOCs占工艺所使用、排放、反应或产生VOCs的百分比。 碳投用量(Carbon Usage):基于涂料用量和涂料挥发性碳的计算量(参见第4章)。 涂料(Coating):含VOCs液体或固相材料的通用参考,指工艺VOCs排放的来源。 非挥发性分(Nonvolatiles):测试期间涂料中挥发性物质被排出后残留物质的百分比。 TGNMOC(总气态非甲烷有机化合物):表示SCAQMD Method 25.1分析结果的术语。由于分析方法的破坏性,TGNMOC以碳计并用浓度单位ppmv表示。该协议使用的分析方法是将TGNMOC转化为实际VOCs质量。虽然TGNMOC不包括甲烷,但包括一些特定规则豁免的含碳化合物。 投用量(Usage):在测试过程中消耗的涂料量,以lb/hr为单位表示。 VOCs(挥发性有机化合物):可以存在于涂料中或在气相中收集或逸散性排放物。 VOCs收集速率(VOCs Capture Rate):表示收集传输到污染控制设备的VOCs计算量(参见第4节)。 VOCs投用量(VOC Usage):基于涂料用量和涂料分析的计算量(参见第4节)。 挥发性碳(Volatile Carbon):经分析确定的单位质量涂料中挥发性部分的碳质量,以重量百分比表示。 1.4 干扰源(Interferences) 若在封闭操作的建筑物中(或附近)存在另一条喷涂线,储存在用溶剂、涂料或其他VOC源,将可能引起正干扰。应当采取与任何外部VOC源隔离的措施。 一些烤炉或烘箱靠炉内气体作为空气源(直燃式)。在大多数情况下,烘炉内VOCs的燃烧不会显著影响质量平衡和收集效率的最终结果。然而,一旦炉内VOCs燃烧剧烈且无法量化,则可能产生负干扰。 在使用水幕或其他湿式喷漆房,且无法量化水对VOCs截留能力的情况下,可能产生负干扰。 某些涂料具有的特性使得难以通过实验室模拟固定过程来确定VOCs洗提的程度。尽管本方法试图解释这些情况,但在少数情况下也可能发生正或负干扰。 由于一些喷涂工艺设计的原因,可能难以获得准确的涂料用量,故可能发生正或负干扰。 根据SCAQMD Method 1.1,某些操作在逻辑上不适合测量控制装置入口处的流量,可能发生正或负干扰。 规则豁免溶剂的存在将对VOCs排放速率产生正干扰,但不会影响收集效率。 如果将涂料用在多孔基材上,则一部分涂料溶剂可暂时或永久地保留在产品(基材)中,这可能会或也可能不会发生干扰。这种干扰的影响取决于基材残留评估。如果适用,必须通过直接测量或分析收集效率测试期间使用的材料来确定基材残留因子。基材保留因子是否适用,取决于固化产品的材质与化学性质的评估。基材残留的修正因子和确定因子程序的合理性需经执行官逐案批准。 如果最小化上述任何干扰影响的适用程序并未在本协议中提及,则替代程序必须根据具体情况进行评估,并须经执行官批准。 二 现场操作程序 2.1 采样装置和程序 TGNMOC样品必须取自固化炉、集气罩等收集至污染治理设施的所有含VOCs气流。TGNMOC取样必须按照SCAQMD Method 25.1操作,并注意以下预防措施: 由于残留物在操作中所用材料的采样端口和内部管壁上富集在所难免,必须格外小心以确保Method 25.1喷嘴不接触这些富集物进而导致污染。 由于操作的不稳定性与间歇性,必须以恒定速率提取样品以进行适当的综合。Method 25.1真空罐必须以5分钟的间隔记录,以确保稳定的取样率。 样品必须取自混合均匀的位置,即远离引起分层的情况,例如管道连接处,稀释空气补入口,管道弯曲处,或是SCAQMD Method 1.1中描述的其他气流扰动。或者,可使用经验证过的分层检查或多点采样进行合理表示。 如果符合Method 25.1要求重复样品的TGNMOC结果在20%内不一致,则取样可能视为无效。在此情况下,可使用可能会导致样本偏差事件的现场观察以作废某一个重复样本。 如果将燃烧室废气或任何其他含VOC气流引入该过程,则必须采集该气体的TGNMOC样品并计算收集效率。 2.2 流量测量 必须在SCAQMD Method 2.1 Determination of stack gas velocity and volumetric flow rate (S-type pitot tube)及在本节中概述的其他限制框架下,确定通向污染治理装置的所有含VOCs气流的横切速度。 所有横切位置必须满足SCAQMD Method 1.1的要求,并且不会出现气旋流动。所有管道横截面必须测量记录,且尽可能接近1/8英寸,需特别注意确保端口不会穿过内部管道壁而延伸到流动流中,并且材料堆积不会干扰管道尺寸。遵循这些程序非常重要,因为在这些情况下的小偏差都会导致收集效率的大错误。 由于在Method 25.1采样期间测量横切速度是不切实际的,因此应在Method 25.1采样之前或之后立即在类似于采样期间遇到的流动条件下进行。此外,在Method 25.1采样期间,必须在代表性的横切点以2.5分钟的时间间隔测量参考点速度。在前/后采样期间,还必须以至少9次的固定时间间隔记录所选择的参考点来确保其代表性。 如果将后燃室废气或任何其他含有VOC气流引入该过程,则测定该气流流速。 2.3 水分 为了获得干气流速可根据Method 4.1确定通向污染治理装置的所有含VOCs气流的水分。本协议第4.1节中描述的程序也可用于确定水分。 2.4 投用量 通过测量消耗量和净时间来确定工艺过程中每种含VOCs材料的投用速率。除涂料外,还包括清洗剂,洗辊溶剂或润版液,这些溶液都能成为VOCs收集的一部分。 在采样过程中通过重量分析确定投用情况,应使用校准过的在线天平或质量/体积流量测量装置和涂料密度。涂料/溶剂净使用量的测量装置必须具有0.5%的最小灵敏度。此外,测量设备必须在制造商规定的校准周期内。 为了获得稳态操作期间涂料的瞬时重量,可使用便携式薄型电子平台秤,这种设备可以临时放置在涂料滚筒或给涂布器输送涂料的贮存器下面。如果涂布器有二级涂料贮存器,如带有辊涂、浸涂和平版印刷,则应在涂料称重期间,必须保持二级贮存器的涂料量恒重。具有恒定溢流的再循环系统应该能够保持恒定。对于连续批量进料系统,可采用小型临时贮存器或校准后的流量测量装置。 应在单一涂料或一组涂料的场合下进行测试。如果在取样过程中更换涂料,可能会出问题。 对于在采样间隔内可能有变化的含VOCs涂料(由于添加溶剂和/或蒸发),则必须在采样开始和结束时测定涂料净重,并考虑用于传送涂料的容器和/或夹具的皮重。 对于在采样间隔内不发生变化的含VOCs涂料,不需要测定皮重。或者可以直接测量涂覆产品上增加的固化涂层固体重量,但前提是相比于产品重量,涂层重量显著增加。 2.5 采样间隔 如有必要,Method 25.1采样应至少一小时或更长时间,以满足测量中的精度要求或启动/停止标准。只有运行了足够的时间并且可以确保稳态运行时,Method 25.1采样才应该开始和结束。稳定状态定义为,在恒定的烘箱温度下,涂料喷涂率与烘箱中产品固化率和VOCs释放速率相协调。开始与结束时的涂料重量也应取自Method 25.1在线取样数据。采用过程务必保持稳定,如有可能,应制定不停机计划。 如果停机时间超过五分钟,则必须立即测定涂料重量并停止取样。一旦恢复采样,可不必等待至稳定状态,以便关闭和开始时段包含在采样过程中,并重新测定涂料重量。净采样时间不包括采样中断的时间段,且至少保存70%的采样过程记录。 2.6 采样过程 在每次采样开始和结束时,须取1夸脱或1品脱(如油墨)的零顶空采集样品。这些样品必须取自在添加所有补充溶剂和稀释剂后,且在它们被输送到涂布机时测量其用量。此外,须拿到样品或添加到涂料中所有溶剂的精确配方。 如果通过采样中断超过五分钟,同时中断期间导致VOCs含量有变化时,则必须在结束和启动时重新采集样品。 2.7 最高固化温度 须获得取样期间涂料所处的最高固化温度,以用于实验室分析的过程复制。 三 实验室分析程序 3.1 分析仪器 3.1.1 热重分析仪(TGA) 能够精确测量液体涂料样品重量随时间和温度的变化量和变化率。精度必须为±0.1%或更高,灵敏度为10微克或更低。温度范围须能设定从环境温度至500℃,升温程序以0.1-100℃/min,0.01℃为单位。 3.1.2 带气体取样阀的气相色谱仪 能够分解气体中的二氧化碳。当使用火焰离子化检测(FID)时,GC系统必须配备能够将二氧化碳还原为甲烷的甲烷化器,其效率至少为95%。如使用热导检测器(TCD)或红外检测器(IRD),则不需要甲烷化器。 3.1.3 带液体注入口的气相色谱仪 能够分离有机溶剂中的水。GC必须使用热导检测来测量水。 3.1.4 计算机 能够处理色谱数据,例如在响应曲线下积分区域。 3.2 样品分析 3.2.1 减重测定 a 将10-100mg等份的液体涂料样品置于托盘或器皿中通过TGA自动称重。Wi为原始重量。 b 根据预定的温度程序加热样品直至最大固化温度并保持直至所有挥发物都已释放。观察重量随温度或时间的曲线图,当重量损失曲线平稳时,即斜率或变化率接近可接受的值时,达到终点并结束TGA运行。Wf为最终重量。 固化样品应具有与现场取样期间观察到的固化产品相同的外观。如果样品看似被烧毁,可能发生了过度固化或氧化,在这种情况下样品应该是以低于5℃的增量重新运行,直到出现所需的固化外观。 3.2.2 燃烧分析仪(TCA)测定挥发性碳 a 从TGA炉出来的VOCs通过伴热管线导入燃烧炉。在使用甲烷和二氧化碳的标气进行分析之前,应验证燃烧效率。 b 已知体积的抽真空不锈钢中间收集容器(ICV)用来收集VOCs燃烧产生的二氧化碳。收集完成后,向ICV充入UHP或氮气加压取出。 c 将ICV气体样品注入气相色谱仪中以进行组分分离,并通过甲烷化器/FID或TCD或IRD测量二氧化碳。二氧化碳的定量应基于外标校准。 d 在TGA上测量样品之前,应进行空白实验和加标回收。空白实验应用于基线校正。加标回收应使用含有已知量的挥发性有机碳。在样品分析之前必须达到95%或更高的回收率。 3.2.3 用GC测定水 如ASTM-D-3792-79所述,水分析应使用“水性涂料含水量的测定-直接注入气相色谱仪程序完成。不适用本方法的样品,可使用“Karl Fischer的Water in Paint and Paint Materials”程序分析,如ASTM-D-4017-81中所述。水基样品仅通过气相色谱法分析。 3.3 实验室计算 式中: Wi:TGA分析的初始涂料重量(mg); Wf:TGA分析的最终涂料重量(mg); Wc:以碳计的挥发性碳重量(mg)=[0.14636×CO2×V×(Pf/Pi)×(1/T)] 其中: CO2:ICV中二氧化碳浓度(ppmv); V:ICV的体积(L); Pf:加压后ICV最终绝对压力(mmHg); Pi:充入CO2后但加压前ICV初始绝对压力(mmHg); T:ICV的绝对温度(K) 四 工程计算和报告 计算时应至少多保留一位有效数字,并在最终计算结果中舍入数字。出于简化目的,含VOCs材料在计算部分中通称为“涂料”。 4.1 水分 作为测量水分的替代方案,如果气流中的水分主要是天然气燃烧的产物,则可使用以下等式。大多数燃烧室排气和大多数含燃烧气体或循环废气流的入口都存在这种情况。以下关系式并不适用于引入其它不可量化水分的情况,例如使用水洗喷涂室或使用大量水基涂料。 燃烧方程式的含水量: 对于所有气体,无论是否存在其他水分来源,在确定干流速时必须考虑环境湿度(相对湿度)。 4.2 体积流量 污染控制装置入口和任何其他含有VOCs气流的体积流量必须以干气体立方英尺/分钟来计算,如SCAQMD Method 1.1,2.1和4.1中所述。并根据SCAQMD Source Test Manual Chapter X第2节修正参照点速度。 4.3 VOCs和挥发性碳的投用速率 使用以下关系式来实现VOCs和挥发性碳质量平衡,并分别计算每种涂料的VOCs和碳使用率: 采样过程中产生的VOCs,等于采样前涂料中的VOCs减去采样后未使用涂料中的VOCs; 采样过程中产生的挥发性碳,等于采样前涂料中的挥发性碳减去采样后未使用涂料中的挥发性碳。挥发性碳是指涂料中可挥发或可互溶部分的有机碳,不包括固体和水; 添加到涂料或喷涂工艺中的所有溶剂,稀释剂或其他含VOCs材料也必须包含在上述质量平衡中。上述质量平衡可参考使用附表1中的计算表。如果使用多种涂料,则必须在每种涂料上进行单独的质量平衡,然后合计一个总VOCs和总挥发性碳的投用率。 或者,如果可以确定涂料中的VOCs含量在测试期间不会变化,附表2中所示的简化计算表可用于计算总VOCs和总挥发性碳的投用率。 4.4 VOCs收集速率 确定通入控制设备每股气流的VOCs收集率使用需要以下参数: C:按照Method 25.1,从控制装置入口所采样品中的总气态非甲烷有机化合物(TGNMOC)浓度(ppm),以碳计; Q:控制装置入口流速,单位为干气体立方英尺/分钟; Tc:总挥发性碳的投用速率,单位为磅/小时; Tv:VOCs的投用速率,单位为磅/小时; M:碳分子量= 12磅/磅▪摩尔; VOCs收集速率(磅/小时),可按如下方式计算: 以上这些计算可使用附表1中的计算表进行。如果存在多股气流,则必须按上述分别计算VOCs收集速率,并将其加在一起以获得总VOCs收集率。如果将燃烧室废气或其他含VOCs气流引入该过程,则必须从VOCs收集速率中减去这些气流中的VOCs质量,因为它们不属于总质量平衡的一部分。 对于回收溶剂的情形,例如使用炭吸附器和冷凝装置,可假设VOCs收集速率等同于控制装置中的回收量。 4.5 VOCs收集效率(Capture Efficiency) VOCs收集效率的计算式如下: 五 计算表 表1 适用于采样期间涂料中VOCs含量 可能变化的VOCs和挥发性碳投用速率计算 表2 适用于采样期间涂料中VOCs含量 不发生变化且不添加任何溶剂的VOCs 和挥发性碳投用速率计算 其中: 涂料投用速率(lb/hr)=(测试前涂料重量-测试后涂料重量)/测试耗费时间; VOCs含量(%,wt.)=100-非挥发性物质(%,wt.)-水(%,wt.): (水含量、非挥发性物质含量、涂料中挥发性碳含量均来自涂料成分分析;) 挥发性碳投用速率(lb/hr)=涂料投用速率×涂料中挥发性碳含量/100; VOCs投用速率(lb/hr)=涂料投用速率×VOCs含量/100。 表3 VOCs收集速率与收集效率 VOCs收集速率=1.583×10-7×流量(dscfm)×TGNMOC浓度(ppm)×(12 lb/lb▪mol)×总VOCs投用速率(lb/hr)/总挥发性碳投用速率(lb/hr) VOCs收集效率=总VOCs收集速率/总VOCs投用速率×100
